Home
JAQForum Ver 24.01
Log In or Join  
Active Topics
Local Time 06:31 23 Apr 2026 Privacy Policy
Jump to

Notice. New forum software under development. It's going to miss a few functions and look a bit ugly for a while, but I'm working on it full time now as the old forum was too unstable. Couple days, all good. If you notice any issues, please contact me.

Forum Index : Solar : Solar Steam

     Page 4 of 7    
Author Message
KarlJ

Guru

Joined: 19/05/2008
Location: Australia
Posts: 1178
Posted: 04:44am 27 Feb 2010
Copy link to clipboard 
Print this post

Don if you are in Vic, I have my 100 tube evacuated tube system on ebay, asking $500+ buy it now $1000. Should be good for 75KW /day but no good under pressure, you would need an intermediate tank to store water at 99 degrees then heat it only the last little bit for steam.

could provide a really big energy input for your system, unfortunately too big and significant investment to do what i wanted it to do - hence project abandoned, apart from that I'm moving to Perth.

Must be gone by 8-9th March.

http://cgi.ebay.com.au/ws/eBayISAPI.dll?ViewItem&item=260560 134794&ssPageName=STRK:MESELX:IT

If it doesnt sell Jarber gets it for a bargain as I know its going to a well intentioned home.
Luck favours the well prepared
 
Don B

Senior Member

Joined: 27/09/2008
Location: Australia
Posts: 190
Posted: 09:01am 27 Feb 2010
Copy link to clipboard 
Print this post

Thanks for the offer KarlJ, but I am happy to continue tinkering with my system till I can find out why it won't work.

Your system sounds like a very serious one, and I hope that Jarber can get full benefit from it.

Regards
Don B
 
Don B

Senior Member

Joined: 27/09/2008
Location: Australia
Posts: 190
Posted: 08:14am 28 Mar 2010
Copy link to clipboard 
Print this post

Hi all,

It has been a bit quiet on this thread of late, so I thought that I should give a progress report on my Briggs and Stratton steam engine. I tried to upload a photo of it, but the jpg photo file is 877kb, and the limit for image uploads is 500kb.

The frame is completed, and the three single cylinder engines have been mounted one above the other and coupled together with a 120 degree rotational angle between each crankshaft. Coupled below them is a 1 HP induction motor, which will act as the grid connect generator.

In my experiments with a single cylinder B & S engine, I have been able to get it up to about 800 rpm, which is about half of the speed that I need. I have set up a pressure transducer to monitor the cylinder head pressure while it is running, and found that, even with 100 psi at the inlet side of the inlet solenoid, the cylinder head pressure only peaks at a little over 10 psi.

The solenoid that I am using has a 3mm orifice, and I think that that is the problem, rather than the opening time, which is acceptable. The 3mm orifice is the largest in that brand of solenoid that will operate at 100psi.

I am now awaiting arrival of 3 Lake axial solenoids from the US, which I think will be somewhat faster than the solenoid that I am presently experimenting with. These have 3/16 inch or nearly 5mm orifices, which is nearly two and a half times the area of the 3mm one, so that I am hoping for a significant performance improvement.

Unfortunately, 3/16 inch seems to be about the biggest orifice available in direct acting solenoids, as, after that, you go to a pilot operated solenoid which is inherently slower. Even so, I still have the option of using two direct acting solenoids per cylinder, so that I expect to get satisfactory performance somehow.

To monitor the crankshaft rotation angle, I have obtained a 360 pulse per revolution incremental encoder, only to realize that this puts me into the realm of 9 bit binary numbers. My experiments with various size picaxe chips have proven that they are too slow to do anything useful at this pulse rate (about 10 kHz), so I am working on some other alternatives.

Despite the problems, it is coming together, and I hope to be in a position to run the three cylinder engine on compressed air some time next month.

Regards
Don B
 
VK4AYQ
Guru

Joined: 02/12/2009
Location: Australia
Posts: 2539
Posted: 10:56am 28 Mar 2010
Copy link to clipboard 
Print this post

Hi Don

A big plus for persistence Don, I have a design for a semi rotary balanced valve that you could add a suitable solenoid to if it is any help let me know, it would require a bit of machining if you have the facility to do that.

All the best

Bob
Foolin Around
 
Bryan1

Guru

Joined: 22/02/2006
Location: Australia
Posts: 1876
Posted: 09:37am 29 Mar 2010
Copy link to clipboard 
Print this post

Don,
a standard 8-bit pic running at 20mhz will easily do what you want for the number crunching and have around 40-50% of idle time in between. For an easy way out of the picaxe and into real pic's the Oshonsoft basic compiler is the go. That same compiler in the 18f mode will handle USB on some of the chips so really it isnt a big re-learning curve.

Cheers Bryan
 
GWatPE

Senior Member

Joined: 01/09/2006
Location: Australia
Posts: 2127
Posted: 11:17am 29 Mar 2010
Copy link to clipboard 
Print this post

Hi Don,

I would have thought that a single variable width slot on an encoder disk, and 3 moveable photo interupters with some form of fine tuning would be OK for the solenoid timing.

I guess a micro could do other things as well.

This motor would likely be fixed speed, so no need for fancy variable advance, like an ICE.

Gordon.




become more energy aware
 
Downwind

Guru

Joined: 09/09/2009
Location: Australia
Posts: 2333
Posted: 11:42am 29 Mar 2010
Copy link to clipboard 
Print this post

Hi Don,

Heres a copy of a brief way to shrink your photos in size so you can upload them to the forum.

To post a photo use the button second from the right with the green arrow on top of the reply window.

If you have large size photo files you might want to shrink them first.

I do this in "Paint" open the image in paint then click "Image" .... "Resize"... I use about 50% to both horizontal and vertical ...Then OK....Save AS.. the image... I just add "small" to the previous file name...Click OK.

Now post the photo. (the smaller file sized one)

I find it much quicker to upload this way.
The forum will resize most photos but it is slow at doing it.

Pete.

Sometimes it just works
 
Don B

Senior Member

Joined: 27/09/2008
Location: Australia
Posts: 190
Posted: 08:30am 30 Mar 2010
Copy link to clipboard 
Print this post

Many thanks to all for the helpful advice arising from my last post.

To Bob,

Thanks for the offer re the balanced inlet valve design. At this point, I want to pursue the capability of bog standard solenoids till I am sure that they can not do what I want. The problem with direct acting solenoids is that there is a trade off betwen orifice size and inlet pressure.

I note that the 5mm orifice Lake axial solenoids that I received today require 12V @ 2.75A to operate at 100 psi compared with the 1.0A of the original 3 mm orifice solenoid that I started with. I guess that this is part of the orifice size/solenoid power trade off.

To get a solenoid to operate at the speed that is needed for the engine at 1,600 rpm, the solenoid plunger needs to have the minimum of inertia, plus a few other tricks like pre-energising. Also using an axial flow solenoid should help. I will know more after I try the new solenoids out.

To Bryan

Thanks for the comments re using a pic micro. My experiments with the picaxe chips show that it looses its counting ability, even with interrupts, at about 500 Hz. When I added a separate discrete binary counter, the picaxe was able to successfully decode counts only up to about 1 kHz. This was a 40X1 running at 20 MHz.

I am sure that a pic running at around 10 MIPS could handle what is needed, but the learning curve for me looks a bit steep from the bottom, and I am too impatient to wait till (if ever) I have it mastered. My immediate solution is a discrete IC binary counter and AND gate decoder arrangement that will at least get me running.

To Gordon

Yes, the ability to change both the advance angle (ie opening before TDC) and the admission angle (between about 30 degrees and 120 degrees) are important. Initially, my discrete IC angle decoder will have about 4 steps for each, but getting a pic working properly will be the ultimate.

To Pete (Downwind),

Thanks for the advice re how to downsize a photo. As I have added a bit to the engine since the last post, I will take a new photo or two and have a shot at condensing and uploading them.

Regards
Don B
 
Downwind

Guru

Joined: 09/09/2009
Location: Australia
Posts: 2333
Posted: 10:39am 30 Mar 2010
Copy link to clipboard 
Print this post

Hi Don,

How much faster then 20mhz do you need the micro to run at?

A picaxe 20x2 will over clock to 64mhz if that is easier for you to work with.
It might just scrap you through and you already have the code written.
A few pin changes in code and it be worth a try one.
They are also a cheap picaxe at around $6-7.00.

20 mhz for a 40x1 is a bit of a weird speed and would mess with timing periods.
If you are using internal clock the best you will get is 16 mhz. (picaxe only recommends 16mhz... Ie- 4mhz external resonator)

Also if you care to post your code one of us might see a faster way of doing it.

Pete.

Sometimes it just works
 
Don B

Senior Member

Joined: 27/09/2008
Location: Australia
Posts: 190
Posted: 11:58am 16 Apr 2010
Copy link to clipboard 
Print this post

Hi to those following progress (or lack of) on the Briggs and Stratton steam engine on this thread, and particularly to those making helpful comments.

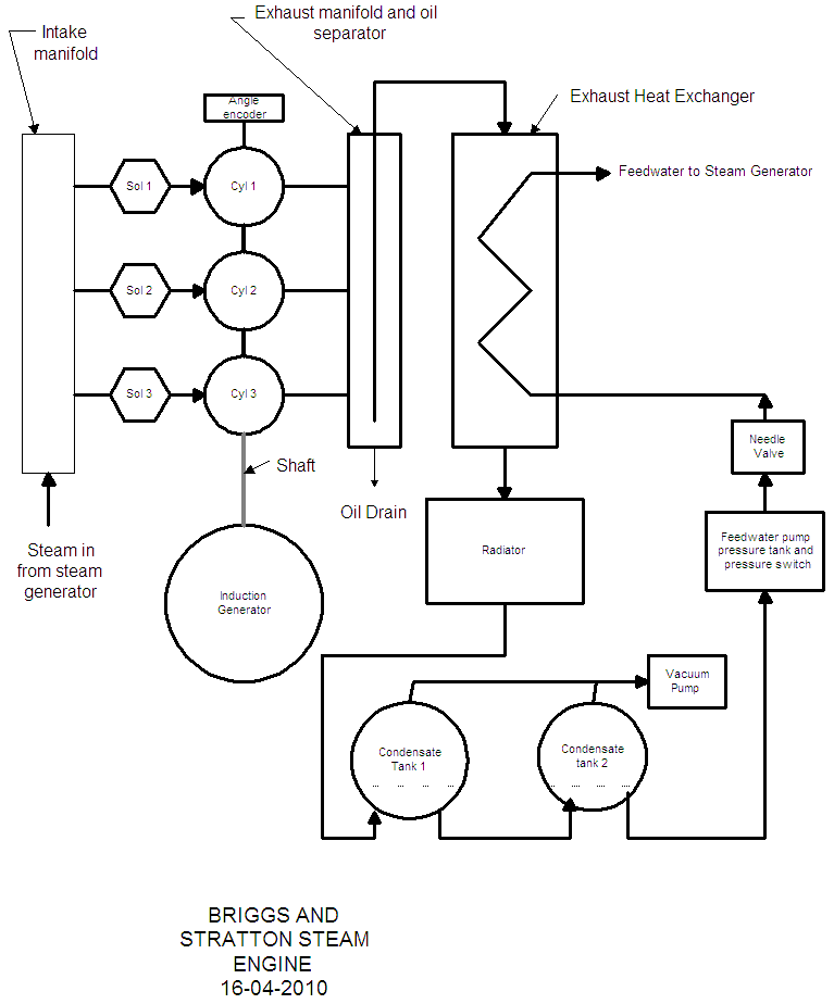
The engine project progresses slowly, but at least I now have most of the bits that I need to finish the engine. For those who are interested, I will try and attach a single line diagram of it. (Coises - foiled again - I drew it up on Visio, and the server doesn't like .vsd attachments) - I have now saved it as a gif file, and will try again!

Thanks for the advice re reducing the content of a photo so that it can be posted Pete. Somewhere in the process of cleaning some very unhelpful anti-virus software out of my computer, my photo editing software has dissappeared, and I have not yet msde the time to sort it out.

Apart from getting the timing right for operating the inlet solenoids, the control system needs to know the temperature and pressure at a number of points in the system. For temperature in particular, I am looking to monitor 7 points, including 2 at the solar collector. On the steam side, I need to be able to measure temperatures of up to 200C or more.

The problem with thermocouples is that you need proper compensating leads, ideally a cold junction, and you have to be careful with every connection to ensure that you are not introducing another bimetallic connection. I was therefore having a close look at resistance temperature devices (RTD's), which are just a temperature dependant resistance, and was attracted to the Pt100 type, made from platinum. These have a resistance of 100 ohms at 0 degrees C, and an almost linear temperature/resistance curve.

The problem is that they are about $50 and up each, and that is sterting to get expensive. Luckily, I ran across the site for Shanghai Feilong Meters and Electronics, which manufactures them, and sells them for a fraction of Australian list prices. The only worry for me was that you had to order via Alibaba Express, and it set me to wondering just what the 40 thieves were busy doing these days.

I therefore had a good look on the net, and found that Alibaba (the company, that is) even had an entry on Wikipedia, but for all the right reasons. Anyway, the RTD's arrived today, and the whole purchasing process was most professional.

Anyhow, hopefully by the end of the month or not long after, the three cylinder engine will be running on compressed air, and I can get on with building the solar collectors and tracking mechanism.

Thanks too for the comments re pic micros and picaxes, but I am going to rely on a bucket load of stone age electronics initially till I get the engine running. Maybe after that I can work out how to do an upgrade for the inlet solenoid controls with a suitably fast micro.

Regards


Don B
 
VK4AYQ
Guru

Joined: 02/12/2009
Location: Australia
Posts: 2539
Posted: 01:09pm 16 Apr 2010
Copy link to clipboard 
Print this post

Hi Don

Glad to hear your progress and the diagram makes it a bit clearer.

All the best

Bob
Foolin Around
 
Don B

Senior Member

Joined: 27/09/2008
Location: Australia
Posts: 190
Posted: 06:51am 31 May 2010
Copy link to clipboard 
Print this post

Steam Engine Photos

Hopefully this time I have been able to downsize the steam engine photos below 500k so that I can post them on the forum.


If the photo has posted as I believe it has (confusing system this, as all I can see in the draft box is text saying that an image upload has occurred), you should be seeing the three lawnmower engines mounted one above the other, with the 1 HP induction motor on the bottom. Just above the top engine is the angle encoder. You can also see the intake manifold, the intake solenoids, the crank case interconnection and breather tubing, and the 3 sump oil level and water drain tubes.

What you don't see as yet are the exhaust manifold/heat exchanger, radiator, condensate tanks, vacuum pump, feedwater pump, and the control electronics and wiring.

The control electronics are the really slow part at the moment. Because a picaxe is too slow to count and decode the 10 kHz pulses from the encoder, and I am still at the bottom of the pic or atmel learning curve, I have reverted to stone age electronics to count and decode the 18 or so angles that I need to control the solenoid opening and closing points for start up and governing.

I will have a shot at uploading a photo of the 4 boards that are completed so far and awaiting interconnection. These are the counter, decoder, angle selector, and solenoid control boards. Each solenoid has its own 8M picaxe for pulse width modulation control.



I need one more board with the power supply and picaxe 40X1 micro to be able to run the engine on compressed air, and, in future, a further 3 or so largely analogue boards to monitor and control steam pressures and temperatures and feedwater to the steam generator. Then there will be another board to control the solar collector tracking, but this will be mounted on the collector.

Despite the slow progress, I am still hoping to run the engine on compressed air later this month. Once this is completed, I can focus on the steam side of things.

Regards
Don B
 
tim c cook

Newbie

Joined: 02/06/2010
Location: United States
Posts: 11
Posted: 12:16pm 02 Jun 2010
Copy link to clipboard 
Print this post

Hello - I just ran across this forum while searching info concerning the use of refrigerants to replace water in a solar powered steam system for producing a few kilowatts of electricity. I have a current running discussion on this subject on the following forum - http://biodiesel.infopop.cc/eve/forums/a/tpc/f/269605551/m/2 551084412/p/1 Myself and a couple friends have built a few water steam engines along the line that Don B is perusing using solenoid operated industry standard DO3 (1/4 inch internal passages), DO5 (3/8 inch internal passages),or DO8 (1/2 inch internal passages) short throw spool type 12 volt DC solenoid operated hydraulic cylinder reversing valves to control the steam in/out of a 2 cylinder York brand reciprocating automotive air conditioning compressor. This is far easier to accomplish than Don's approach of using 3 separate engines and the cam operated exhaust valves. This same approach also works well with water steam by using about any size 2-cylinder shop air compressor, we made a couple of these and they worked fine, won't work for frig fluids as there crankcases are not sealed like the York compressors are.

For the 2-cylinder single ended York engine you simply remove both the head and the valve plate from the compressor and replace it with a solid flat plate, the hydraulic cylinder is places on the head such that the forward and reverse openings of the valve are positioned above the 2 separate cylinders, flow holes are drilled through the plate into each cylinder. The steam is fed into the "IN" port of the valve and the spent steam exhausts from the "OUT" port of the valve. when the valve is in one position the steam passes into one cylinder while the other cylinder is exhausting steam out through the other section of the valve, when the valve is reversed the in/out functions swap cylinders. This setup is self-starting as soon as pressure is applied.

This technique works fine but the speed of the engine is limited by any in/out restrictions plus the timing is such that you have to apply steam for the full stroke of each piston, this creates max torque but also uses more steam than is necessary for most work.

We also converted these same York 2-cylinder compressors to "uni-flow" engines by drilling exhaust holes at the bottom of each stroke through to the outside of the block, the York compressors are designed to be mounted on either there bottom or on either side, the exhaust ports exit out each side of the block such that they are positioned under the side mounting surfaces, we simply bolted gasketed plates with exhaust fittings to the mounting surfaces to contain the exhaust steam. we used mechanical "bump" or "bash" valves rather than the solenoid hydraulic valve, these require placing a short "stud" in the center of each piston such that it "pokes" the ball bearing used as the actual valve up off it's seat as the piston reaches top dead center. These valves then let in a short shot of steam rather than a full stroke of steam, the amount can be set by screwing the stud up/down, this reduces the amount of steam used considerably while also reacting faster than the solenoid valve so the motor runs faster on less steam. The torque is lower and the motor is not self starting, you have to externally turn the crank til one piston opens a valve, then it is off and running.

We had this engine belted to a 30 amp 12 volt auto alternator and it never slowed noticeably even when we were drawing the full 30 amps from the alternator (12 volts X 30 watts = 360 watts), I am sure it would turn a couple kilowatt generator just fine. It ran on 50-60 pounds pressure but sounded about like a lawnmower at a bit above idle, with 100 pounds of steam it purred like a kitten.

There are links to a couple pictures of these engines on the first page of the discussion I linked to above, you will have to do a free sign-up to see them though, the site is safe and you won't get a flood of email crap after signing up.

Don B - Speeding up your solenoid valves - You can double or triple there opening speed by using a 2 or 3 times greater voltage applied to them (they will handle this just fine) through a power resistor, choose a resistor value that will set the steady state (saturated coil) voltage across the solenoid coil to a bit above its "holding" voltage, when you first switch power to the series string of the resistor and solenoid coil there is no current flow so the full max voltage is felt across the coil only, as current starts to rise through the coil the resistor starts to drop the excess voltage til the coil saturates. the higher initial voltage will substantially speed up the turn on and the resistor automatically sets the "hold open" current. the turn off is a bit faster too since the coil only has the lower "hold" voltage across it. If you need to pulse the solenoid faster than the current rise time available from the resistor value that you used to set the "hold open" voltage to minimum you may have to reduce the resistance and live with a bit higher "hold open" voltage, this will raise the heat level of the coil a bit but there should be a usable compromise somewhere in there.

The power rating of the resistors need to be about 3 times the steady state wattage rating, even more is better, they will be feeling a BIG impulse heat pulse each time they turn on and the internal wire-wound wire will act as an instant reacting fuse if the wire gauge is not heavy enough to absorb the short repetitive power pulses, may blow a couple before you find the correct power rating for the particular style of resistor you end up using.

Not trying to be a show-off with my first post, just hope the info helps. Good luck, I will check back to follow your progress.Edited by tim c cook 2010-06-03
 
VK4AYQ
Guru

Joined: 02/12/2009
Location: Australia
Posts: 2539
Posted: 01:18pm 02 Jun 2010
Copy link to clipboard 
Print this post

Hi Tim

Very interesting post thanks for the information Interesting that you went the fridge gas way to, I had a unit working on freon 22 many years ago it produced 10 KW with a good margin for overload, also used propane and it worked well and no hazardous gas problems, I used a steam engine I built as the prime mover, It ran on solar collectors tracking the sun.
The big advantage with gas is you can use a sealed systen with oil in circulation so no problems with oil contamination as with steam.

All the best

Bob
Foolin Around
 
Don B

Senior Member

Joined: 27/09/2008
Location: Australia
Posts: 190
Posted: 11:49pm 02 Jun 2010
Copy link to clipboard 
Print this post

Hi Tim,

Many thanks for your most informative post.

I suppose that I am trying to do things the hard way by using a 4 pole induction generator as my load. This means that my engine has to run at about 1,600 rpm to generate power as a simple grid connect system. Luckily our grid is 50Hz, as it would have to run even faster for your 60Hz system.

I also want the engine to let the steam expand for part of the piston stroke to let it run more efficiently. I hope to generate about 1 kW of power with an efficiency of around 20%. This will mean that I need an energy input of around 5kW, which means a collector area of about 5 square metres. As you indicate, if I admitted steam for the full piston stroke, then I could get more power out, maybe even 4 kW. Unfortunately though, the efficiency would go down to around 5%, so that I would need about 80 square metres of collector area to run it.

For my engine to run at 1,600 rpm with steam admitted for, say, 30% of the piston stroke (ie 60 degrees), the steam admission time per stroke is around 6 ms. While the solenoid can commence opening and closing early, doing this 27 times a second is still a big ask of a standard solenoid. This is why I am using direct operating (and hence low plunger inertia) axial solenoids, and these seem to be limited to around 3/16 inch orifice opening for operation at 100 psi.

My earlier tests with a 1/8 inch solenoid showed that there was a very big pressure drop across the solenoid so that, even with 100 psi air, I was only getting about 10 psi cylinder pressure, and this was at about 6 to 700 rpm on my single cylinder test rig. The bigger orifice solenoids that I now have will be significantly better, although I have not tested them as yet. I am anticipating that I will probably need two parallel solenoids per cylinder to get the output that I am chasing at 100 psi, so have spare nozzles in the inlet manifold in case I need them.

While it is tempting to look at running above 100 psi steam pressure, the extra pressure and temperature starts to complicate the hoses, fittings, and lagging requirements (and energy losses).

Your use of a higher operating voltage and dropping resistor for the solenoids is a good idea, although I can see that you would need to be careful in using a high wattage resistor. The solenoids on my rig will be controlled by pulse width modulation so that there will be a pre-energising voltage applied to build the field to a point just below the opening voltage for that pressure, then a short (maybe 4ms) full voltage pulse to open, reducing to a low value voltage which is just enough to hold the solenoid open so that on turn off the low residual field can dissipate more quickly, and speed up the close.

One advantage with using pwm rather than resistors is that the energy used with the solenoids is surprisingly small, with the average current being only a fraction of the rated 2.5A at the full 12V.

I am aware that the uniflow configuration that you have been experimenting with can give good efficiency, but I guess that it is a once through process, and you would have some energy loss by not being able to recover any of the exhaust heat energy. With the rig that I am building, there will be a heat exchanger to recover exhaust heat, and this will also commence the condensation process, which is intended to run the exhaust at some degree of vacuum. Hopefully, this vacuum will permit the air in the crankcase on the underside of the piston to deliver some power on the upstroke, making the engine a sort of one stroke.

One problem with the Briggs and Stratton engine is that the standard cam starts to open the exhaust valve at 130 degrees, and it does not fully close until TDC. This obviously limits the amount of the downstroke that is useable. No doubt some early opening is beneficial, but it will be interesting to see if this opening is way early. As I can monitor cylinder pressure, I will be looking closely at this.

The recovered condensate will be recycled back through the heat exchanger to the solar collector to try and keep the efficiency up. Engine oil in the exhaust steam will be separated by a cyclone type arrangement in the exhaust manifold, and water in the sump oil will collect at the bottom of an external tube, where it can be monitored and drained off periodically.

Anyhow Tim, that is the grand, and as yet untried, theory. At least it helps to keep me off the streets. I can't help thinking though that Bob has already been there, and done that very successfully.

Regards
Don B
 
VK4AYQ
Guru

Joined: 02/12/2009
Location: Australia
Posts: 2539
Posted: 12:16am 03 Jun 2010
Copy link to clipboard 
Print this post

Hi Don

You are really powering along with this project, one little suggestion for your water in the sump, with the mechanical agitation the oil will emulsify and break down what I would suggest is running the exhaust steam in a tube immersed in the oil to keep its temperature above 100 C to boil the water out of the oil as I don't think that you will be able to drain it out as you hope.

Im very interested in the solenoid and PWM system as it has a lot going for it if the valves work OK.

All the best

Bob
Foolin Around
 
Greenbelt

Guru

Joined: 11/01/2009
Location: United States
Posts: 566
Posted: 05:24am 03 Jun 2010
Copy link to clipboard 
Print this post

Don B,
It may be possible to use Synthetic Air compressor Oil.
This stuff sheds water like a ducks back, that is, it can mix with Water and separate again as if it never happened, No emulsion takes place.
This Oil is used in screw and vane type compressors where the oil serves as an Air seal. The compressor output is Oil with billions of high pressure bubbles in it.
The oil air mix is routed to a Heat exchanger(Radiator-Fan)where the Air is piped out the top and oil goes out the bottom, It returns to the intake of the compressor.

It picks up lots of water from the air and the heat of compression Keeps the water from building up. Water Vapor is exhausted with the hot air.

The possible problem may be to keep the Crankcase Temperature below 100 C. Shell has placed this limit on it. Could be critical for the service life or the threshold for emulsion,? 8000 hour service life, NOT BAD!!
Shell Oil is world wide should be available But Is Expensive.

You Have an Interesting Build going on here and a lot of progress since I last Looked.Stay with it we're watching.
If You have already traveled this road ,Disregard
This Link is for INFO
Time has proven that I am blind to the Obvious, some of the above may be True?
 
Don B

Senior Member

Joined: 27/09/2008
Location: Australia
Posts: 190
Posted: 09:09am 04 Jun 2010
Copy link to clipboard 
Print this post

Hi Bob and Greenbelt,

Thanks for the suggestions re the oil.

The picture of the engine that I included in the previous post did not show the sump oil arrangement clearly, so I will try with this photo taken feom the other side.


The clear plastic oil tube for each engine connects to the sump drain, and tees into a vertical tube which has a breather/filler at the top, a level mark at the correct oil level point, and the bottom has a drain tap that connecte into a common drain manifold.

The theory is that any water in the oil will eventually sink to the bottom of the vertical tube where its level can be monitored, and it can be drained off as needed.

I will need to lag the cylinder heads to retain the steam heat, which is the reason that the ventilation cowling has been removed from around the flywheels. I had thought that I might also lag the sump to keep in the heat and maybe boil off any water, using much the same thinking that Bob proposed. Before I lag the sumps though, I thought that I might just see what sort of problems I get with water when running on steam with the sumps unlagged.

Because I will be running on solar steam, the engine will be stopped for probably 16 of each 24 hours, which should give plenty of time for any emulsified water to settle out. I also think that it will be kinder to the engine to keep the oil cool, so that I am reluctant to lag the sump till I know that I have a problem.

Grand theories, but the proof of the pudding, etc.

Regards
Don B
 
oztules

Guru

Joined: 26/07/2007
Location: Australia
Posts: 1686
Posted: 11:40am 04 Jun 2010
Copy link to clipboard 
Print this post

If you have the torque available, I would seriously consider using a 6 pole induction motor for the alternator, and get your revs down a bit further.

We use a 6 pole then 4 pole combination over here on the smaller mains connect windmill. The first 11kw is done with the 6 pole unit at slower rotor speeds, and if the wind picks up sufficiently, the 4 pole takes over for the higher power regime.

Looks mighty interesting.


............oztules
Village idiot...or... just another hack out of his depth
 
Don B

Senior Member

Joined: 27/09/2008
Location: Australia
Posts: 190
Posted: 08:16am 05 Jun 2010
Copy link to clipboard 
Print this post

Hi Oztules,

If you get 11kW plus from your smaller wind generator, then you are really in the big league for domestic wind generators.

Unfortunately, if the steam pressure stays constant, the torque stays constant, and the power varies in proportion to the engine speed. If the inlet valve has to stay open longer to get a higher average torque to compensate for a speed reduction, then there is less expansion of the steam, and the efficiency drops. This requires a bigger collector area to compensate.

On the other hand, I expect to be struggling to achieve the desired cylinder head pressure at 1,600 rpm due to solenoid orifice size limitations, and the inertia problems of starting and stopping the body of steam for 6 ms every 37 ms.

As with most aspects of life, everything is a compromise. I will just have to see how I go with the present set up, and then think about Plan B, etc. The other consideration is that the engines, 4 pole motor, and most other mechanical parts have all come from the local recycle shop so far, and they haven't had any 6 pole motors to date. But I keep looking.


Regards
Don B
 
     Page 4 of 7    
Print this page
The Back Shed's forum code is written, and hosted, in Australia.
© JAQ Software 2026